1

Halvljuset/bakljus slocknar, säkring går.
Vågar jag gå upp en storlek utan att felsöka?
Har äntligen fått igång motorn och kört med bilen den här sommaren. Då upptäcker jag: vafaen inget ljus på bilen. Suck.
Sitter 10A säkring nu.
Kollat runt kablar till lyktor men inte gjort ngn seriös felsökning.
Vad har ni för storlek på belysn säkringen?
Sten

Post's attachments

20190824_185616.jpg, 330.05 kb, 1032 x 581
20190824_185616.jpg 330.05 kb, 178 downloads since 2022-08-02 

2

Hmmr. Märklig installation. Gissar att det är en replika. Normalt för VW är att bakljus och framljus inte samsas på samma säkring. Vanligen är fyra säkringar för hel/halvljus, och sen två för bak/parkeringsljus. Men jag har sett kitcar-schema där all belysning samsas på en ensam säkring. Hu!
Säkringarnas primära funktion är att vara ett ledningsskydd. Maxvärdena beror på ledningstjockleken.
Men,  Har felet uppkommit på senare tid? Går säkringen direkt, eller tar det en stund? Är det 6 eller 12V? Har du superlampor? Ja, hur var säkringarna arrangerade?

3 Senaste redigerad av Lennart (2022-08-05 07:46:03)

Hej!

VxA=W
Jag antar att du har 12 volt?
Har du kopplat lampor som drar nära eller mer än 120W på samma 10A säkring så går den.
Strålkastare 2 x 55W + baklyktor och p-ljus minst 4 x 5W + skyltbelysning 5-10W + instrumentbelysning = ca 150W.
Du kan gott sätta i en 25A säkring

Har du 6V kan du ta ut max 60W på 10A säkring.

4 Senaste redigerad av Marantz (2022-08-08 17:18:29)

Samma säkring till fram/baklampor.
Då testar jag större säkring.
Replika japp.
12V.
Baklampor led.

5

testa extra jord direckt från batteriet

oval1954..splitbuss1958..splitbuss1962.splitbuss1962..bubbla1969..baja1972..polo2012..touran2015..

6

dr_snuggels skrev:

testa extra jord direckt från batteriet

Plastkaross = jordledningar överallt.
Vad skulle en jordledning i annat fall ha för inverkan på säkringens storlek?
Som tidigare sagts är säkringen till för att skydda mot kabelbrand vid kortslutning eller överbelastning.

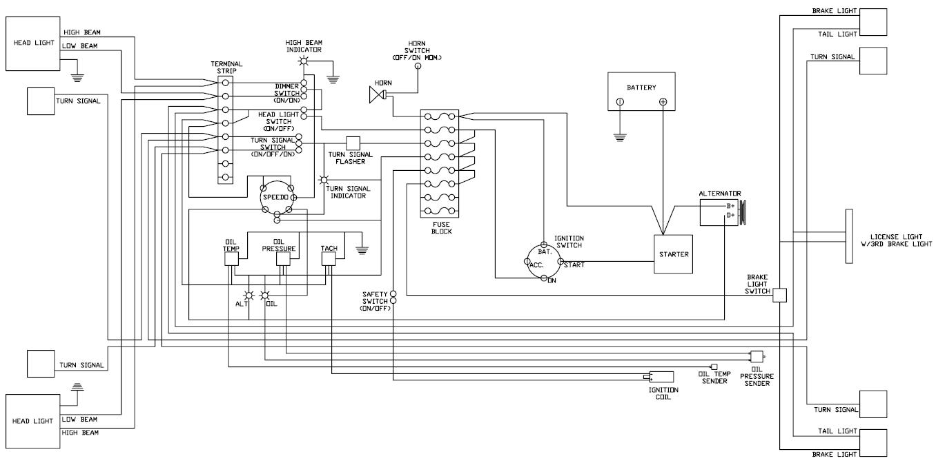
7 Senaste redigerad av hof (2022-08-27 14:09:53)

Jäpp, helt rätt, en säkring för allt lyse, då blir det 20 eller 25A (olika möjligheter vad som finns i olika säkringstyper).
Fortfarande gäller att ALLA sladdar enskilt ska klara att utlösa säkringen. Min gissning är att det är tunna ledningar till smålampor. Risken är att dessa skadas vid ett fel tex i ett bakljus. Som nämnts ovan, jordledningarna kan vara klena också.

Jag skulle göra så här:
Sätt reläer på hel- resp halvljus.
Sätt en ny säkringsdosa efter reläerna. 4 st blir bäst. 8/10A räcker.
Dra en ny tjock ledning direkt från batteriet (eller solenoiden) till reläerna.

Det blir en rad fördelar, förutom att risken att det blir helsvart minimeras.
* Felbelastningen på ledningarna som kvarstår (bakljus mm) minskar. 10A räcker gott i originaldosan.
* Lättare liv för tändningslås och ljusomkopplare. Dessa lever längre.
* Mindre spänningsfall till strålkastarna => Bättre ljus.
* Kan tänka att 20A är väl tufft för säkringsdosan.

Har du elschema? Hittade det här, liknar din beskrivning:

Post's attachments

kitcar.jpg, 96.42 kb, 1356 x 675
kitcar.jpg 96.42 kb, 173 downloads since 2022-08-27 

8

hof skrev:

Jäpp, helt rätt, en säkring för allt lyse, då blir det 20 eller 25A (olika möjligheter vad som finns i olika säkringstyper).
Fortfarande gäller att ALLA sladdar enskilt ska klara att utlösa säkringen. Min gissning är att det är tunna ledningar till smålampor. Risken är att dessa skadas vid ett fel tex i ett bakljus. Som nämnts ovan, jordledningarna kan vara klena också.

Jag skulle göra så här:
Sätt reläer på hel- resp halvljus.
Sätt en ny säkringsdosa efter reläerna. 4 st blir bäst. 8/10A räcker.
Dra en ny tjock ledning direkt från batteriet (eller solenoiden) till reläerna.

Det blir en rad fördelar, förutom att risken att det blir helsvart minimeras.
* Felbelastningen på ledningarna som kvarstår (bakljus mm) minskar. 10A räcker gott i originaldosan.
* Lättare liv för tändningslås och ljusomkopplare. Dessa lever längre.
* Mindre spänningsfall till strålkastarna => Bättre ljus.
* Kan tänka att 20A är väl tufft för säkringsdosan.

Har du elschema? Hittade det här, liknar din beskrivning:

Exakt så!  ICQ/bf  ICQ/ay